Dear Readers, 18 years ago, I started working for Bauverlag, at that time as editor of ZKG Cement Lime Gypsum. With the background of a PhD degree in technical chemistry, I quickly became familiar with the material side of the subjects ...
Volkan Bozay has been appointed CEO of the Turkish Cement Manufacturers’ Association (TÇMB), which is an international representative of the Turkish cement industry. Ismail Bulut will continue his...
In 1998 Cementownia Warta put Aumund equipment into operation for the first time, in its plant near Dzialoszyn. To date, Aumund Fördertechnik GmbH has supplied more than 20 machines to this plant in...
Beumer Group has successfully delivered, installed and commissioned the highest bucket elevator in Germany at HeidelbergCement AG in Schelklingen near Ulm. The order is part of a project by...
On 26 September 2020, the oldest of Gebr. Pfeiffer’s seven international subsidiaries celebrated its 20th anniversary.Due to the current situation, the usual local ceremony was dispensed with, and...
The globally active cement manufacturer Cemex is starting to investigate and develop further possibilities for the production of CO2-neutral building materials at its Rüdersdorf cement plant in...
At the end of September, BASF closed the divestiture of its Construction Chemicals business to an affiliate of Lone Star, a global private equity firm. The purchase price on a cash and debt-free basis...
LafargeHolcim’s portfolio of carbon capture projects was recently reinforced as the United States Department of Energy’s National Energy Laboratory Technology (DOE-NETL) announced that it will support ...
Qazax Sement Zavodu LLC (QSZ) together with Sustained Visions (SUSVI), DAL Teknik Makina (DAL) and CemProTec GmbH have successfully accomplished the upgrade project of the kiln line in Gazakh/Azerbaijan under the toughest ...
Cemex and Synhelion SA have announced that they have developed a groundbreaking technology designed to fully decarbonize the cement manufacturing process based on solar energy. This advancement is an...
ABB has supported Tan Thang Cement to successfully complete the commissioning of ABB Ability™ digital solutions at a new cement plant in Nghe An province, Vietnam. ABB provided the ABB Ability System ...
With the commissioning of a new production facility in Chengdu, Sika has further expanded its capacity in the rapidly growing mortar market in China. In addition to profiting from the strong demand,...
The main business of the waste management company Otto-Rüdiger Schulze, located in Neuendorf near Berlin, is the processing of alternative fuels. The company supplies more than 80000 t of these fuels...
Siemens has presented two new additions to the Sitrans LR100 series of 80 GHz radar transmitters. These high-frequency, compact transmitters deliver robust, reliable measurements even in the most...
The M-Group, headquartered in Lemgo/Germany, is made up of three main business areas interacting with each other: Refractory technology (Möller), lime kiln technology (Eberhardt Schwab) and safety...
One of the most pressing recent issues in the mechanical processing and conversion of waste into solid recovered fuels (SRF) is the high fire risk. This is largely due to a constantly increasing...
Filler mass fraction is an important property for crushed limestone being used as raw material to produce ready to use plaster. Some approaches for the control of filler mass fraction in the crushed...
In a cement plant, the crushed limestone is stored as bulk material in a dedicated storage building. Buzzi Maryneal cement plant operations were affected by a certain instability due to a pretty...
This paper describes the use of low-oxygen combustion technology to reduce NOx emissions in cement production. Numerical simulation was also employed to simulate the pulverized coal combustion,...
Due to climate targets and rising CO2 prices, the cement industry is obliged to reduce greenhouse gas (GHG) emissions. The utilization of green hydrogen in lime kilns is discussed as a promising way...
This article discusses some special aspects of the hydration and structural formation of water-resistant gypsum-cement-pozzolan composite binders based on calcium sulfate β-hemihydrate modified by a...
(22) 26.03.2020(43) 08.10.2020(57) Portland cement has high embodied energy and embodied carbon associated with its manufacture. In many construction applications, the need for concrete and mortar...
(22) 04.11.2019(43) 20.08.2020(57) The present invention relates to a rotary lime kiln preheater with efficient flue gas desulfurization, comprising a preheater main body, a top material bin, a...
(22) 14.04.2011(43) 07.10.2020(57) Hydraulic cements, such as Portland cements and other cements that include substantial quantities of tricalcium silicate (C3S), dicalcium silicate (C2S), tricalcium...
(22) 01.11.2019(43) 28.08.2020(57) The present invention relates to an auxiliary material for manufacturing CSA cement using waste by-products, and more particularly, as a waste sludge containing some...
(22) 27.11.2019(45) 26.08.2020(57) Field: chemistry. Substance: invention relates to vanadium extraction technology, in particular to a method of extracting vanadium with countercurrent acid leaching...
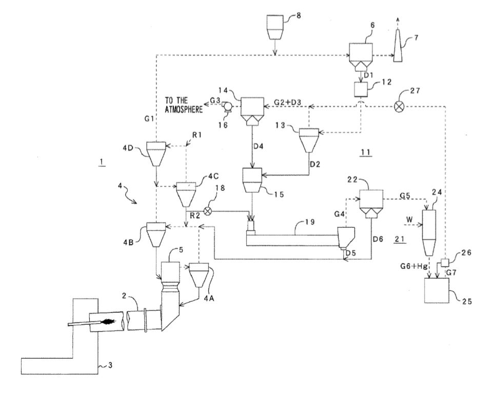
(22) 13.11.2017(43) 20.08.2020(57) An apparatus for reducing mercury content of cement kiln exhaust gas 11 comprising: a mixing and heating device 19 for mixing cement kiln dusts D2, D4 included in a...
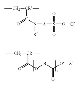
(22) 13.05.2017(43) 27.08.2020(57) This invention relates to water-soluble or water-swellable polymers, containing a) 25-35 mol. % of one or more recurrent structural units of formula (1), where R1...
(22) 22.02.2020(43) 27.08.2020(57) An apparatus for recycling fly ash has a quantum energy generator therein. The apparatus recycles fly ash generated as the combustion waste from the burning of coal...
(22) 21.09.2018(43) 03.09.2020(57) The object of the present invention is a novel admixture comprising a hardening accelerator for hydraulic compositions based on Portland cement and other...
(22) 26.04.2020(43) 17.09.2020(57) The present invention comprises a product. The product comprises a first mineral in particulate form and having a first pozzolanic reactivity and a second mineral in...
(22) 21.03.2019(43) 24.09.2020(57) Provided are a granulated blast-furnace slag activator and a method of manufacturing the same. The granulated blast-furnace slag activator includes, in percent by...
(22) 13.02.2020(43) 20.08.2020(57) The invention relates to the use of an acidic salt of iron (III) as additive for cement, mortar or concrete. (71) Holcim Technology Ltd, Grafenauweg 10, 6300 Zug...
(22) 21.02.2019(43) 27.08.2020(57) The present invention is a cement composition for high-temperature environments containing at least Portland cement and fly ash satisfying all the fly ash conditions...
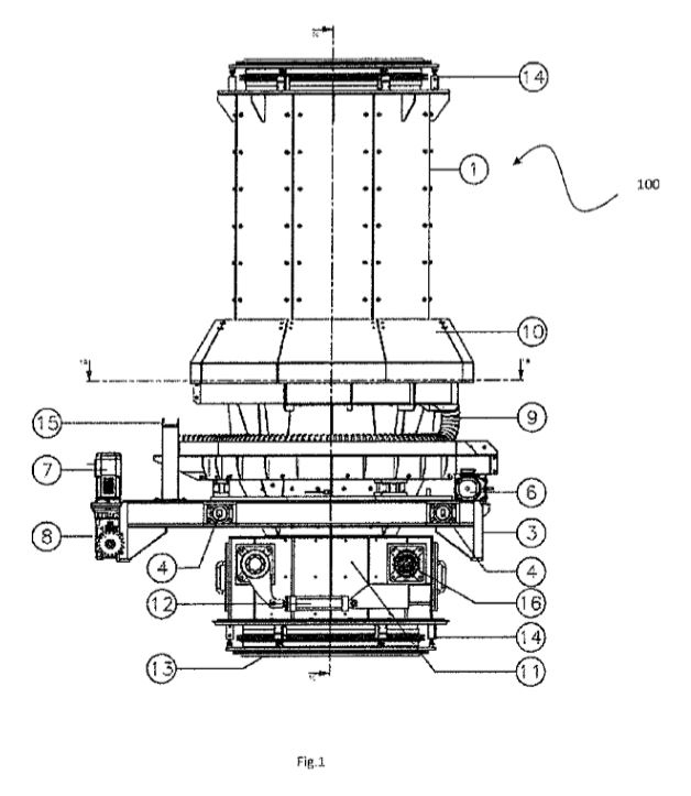
(22) 21.02.2019(43) 27.08.2020(57) System (100) for conveying and distributing limestone in pieces for use in vertical lime kilns having at least one vat (20, 201), comprising a hopper (1) for...
(22) 19.03.2019(43) 24.09.2020(57) Provided is a cement kiln burner device that can freely form a desired combustion state according to the fuel used during an operation. The present invention relates...
Managers play a key role in anchoring a culture of continuous change and improvement in companies. Accordingly, their competence should be developed systematically.
CemBR (Cement Business Research) is a data, insights, and intelligence provider in the global cement sector, which was launched in 2018. However, this November CemBR has launched the CGC™ ...
In bulk material handling applications, a conveyor is typically a massive, complex and extremely powerful system. It is usually constructed of rubber belting, set on rolling idlers, wrapped around...
With pleasure I tell you my secret favourite place on earth: it is the Piazza della Rotonda in Rome. I love sitting there directly looking at the Pantheon at sunset, when all the artists are stepping ...