For years now, the cement industry and its suppliers have been working to make this vision reality. The topic runs like a thread through this industry journal, too. The big cement players have been ...
In May 2019, the German industrial fan manufacturer Pollrich took over the fan program and trademark rights of the former Rußwurm Ventilatoren GmbH. With the takeover, Pollrich cements its position as...
A Gebr. Pfeiffer mill will soon be used to grind cement in Guinea in West Africa. It is an MVR 2500 C-4, which will be set up at LarfargeHolcim’s Sonfonia plant in the port city of Conakry.Featuring a...
FLSmidth together with Société Générale des Travaux du Maroc (SGTM) signed a contract with Tekcim S.A. to co-deliver a full cement plant with a capacity of 3600 t/d. The plant will be built in Ouled...
Gebr. Pfeiffer will supply two MVR 5000 C-4 roller mills for the production of various cement types based on clinker, gypsum, granulated blast-furnace slag and fly ash to this charming region.The...
The World Cement Association announced that its President Song Zhiping has been elected as Chairman of China Association for Public Companies (CAPCO). In this role, he will lead CAPCO on its work to...
The World Cement Association announced that it has appointed Mr. Mohammed A. Al-Garni as Vice President. As well as being a long-standing Director and Board Member of the WCA, Mr. Al-Garni is Chief...
Dal Teknik Makina will carry out the Gazakh Cement Plant LLC upgrade project to increase the clinker production capacity from 2500 to 3300 t/d. The supply of equipment is expected to be completed ...
The 24th Arab International Cement Conference and Exhibition (AICCE24) will be held in Cairo/Egypt, as usual organized by the Arab Union for Cement and Building Materials (AUCBM). From ...
Flender GmbH, Bocholt/Germany, and Wikov Industry a.s., Prague/Czech Republic, announced a comprehensive service cooperation for gear units from other manufacturers. Both companies look forward to ...
On 20.03.2019, IAB – the Weimar Institute of Applied Construction Research opened the doors of their new pilot plant for construction material recycling to some 100 industry experts. The new plant ...
Customers of Mondi Industrial Bags can now enjoy the convenience of 24/7 customer service through the new myMondi web-based platform. It is the first all-in-one digital customer platform available in...
In different regions around the world, the demand for white cement is growing. Emerging economies in particular are driving demand as construction activities increase, according to a 2018 Mordor...
Mombasa Cement, a long-standing customer, has chosen Gebr. Pfeiffer as their supplier for the third time. Mombasa Cement already operates two cement mills from Gebr. Pfeiffer. In January 2016, the...
Gebr. Knauf KG and USG Corporation announced the completion of Knauf’s acquisition of USG. This acquisition creates a global building materials industry leader that will be even better positioned to...
For low-pressure applications with pressure boosts from 0.3 to 1.4 bar, Atlas Copco has launched a new generation of centrifugal blowers. According to the manufacturer, the direct-driven,...
thyssenkrupp Industrial Solutions has opened a new service centre in Brisbane/ Australia on 14.05.2019. The new facility is ideally located to support thyssenkrupp’s customer base on the East Coast of...
thyssenkrupp aims to be climate neutral from 2050 onwards. As early as 2030 the Group plans to cut emissions from production and outsourced energy by around 30 %. Emissions from the use of...
LafargeHolcim upgrades its production fleet for the future. Targeting a global network of over 270 integrated cement plants and grinding stations across more than 50 countries the company will be...
On the occasion of the association’s annual meeting in Leipzig, BVK Chairman Dr. Kai Schaefer analyzed the major challenges that the industry is facing, e.g., the economic slowdown, heightened ...
thyssenkrupp Industrial Solutions has an active commitment to more sustainable, efficient and environmentally friendly cement production and is already offering the industry CO2-reduced solutions of ...
The gypsum industry is in an upswing. The largest growth rates are projected for the wallboard (plasterboard) industry, with up to 2-digit growth rates according to some analysts. This market review...
To avoid major damage caused by climate change, great efforts are needed to mitigate further greenhouse gas emissions or even remove those gases from the atmosphere. For the cement industry this means...
Chemometrics is the chemical discipline that applies mathematical and statistical methods to optimize experimental designs and to maximize the quality of the information obtainable from chemical data...
(22) 18.03.2016(43) 28.06.2019(57) Summary of the corresponding patent EP3219689 (A1): A method for manufacturing clinker comprising sintering raw meal in a kiln to clinker, preheating the raw meal in...
(22) 29.06.2018(43) 04.06.2019(57) Field: heating equipment. Substance: invention relates to a thermal unit for production of construction materials, in particular, cement clinker, and wasteless...
(22) 02.08.2018(43) 04.06.2019(57) Field: cement annealing. Substance: invention relates to a cement kiln. Kiln comprises a drum arranged horizontally and mounted on a plate fixed by means of elastic...
(22) 19.09.2018(43) 04.06.2019(57) Field: technological processes. Substance: invention relates to devices for production of cement, in particular to rotary furnace for preparation of cement clinker,...
(22) 12.12.2018(45) 21.06.2019(57) Field: technological processes. Substance: invention relates to devices for making cement. Furnace includes a rotation drive and a rotating drum-mounted drum, inside...
(22) 02.05.2016(45) 04.06.2019(57) Systems and methods to effectively sort calcined lime (quicklime) particles to produce products with more consistent size and burn time characteristics after the...
(22) 29.06.2016(43) 23.05.2019(57) Some embodiments are directed to a method to avoid the negative effect of both sulphur and vanadium presence contained in solid fuel used in cement clinker...
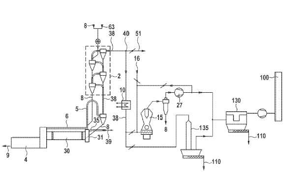
(22) 25.01.2019(43) 23.05.2019(57) A method and a corresponding plant for denitrifying bypass exhaust gases in a cement clinker production plant. Raw meal is sintered in a rotary kiln and deacidified...
(22) 21.12.2018(43) 04.07.2019(57) The invention concerns a composition for the production of calcium sulfoaluminate (CSA) reinforced concrete, comprising a calcium sulfoaluminate cement and a...
Even though the high efficacy of oleochemical additives as hydrophobing agents for mineral-based building materials has been proven by numerous laboratory tests there is a lack of measurements under...