Content

Editorial

The Indian cement industry

The Indian cement industry, currently in its 103rd year of existence, has a 7 % share in global cement production. Technologically, Indian cement plants are comparable with the best in the world. In the past two decades, the Indian cement industry has transformed from being a wet process-based to a dry process-based ...

more

Spotlight

LOESCHE GMBH

Loesche gained a new client in India

For the Hindupur grinding plant at Andhra Pradesh India, the customer Sri Balaha Chemicals Pvt. Ltd. has placed an order for a vertical roller mill designed by Loesche. The mill designed for grinding granulated blast furnace slag will produce at a capacity of 50 t/h and the material is ground to a fineness of 4000 cm²/g Blaine. Included in the contract is further equipment such as mill fan ...

more
CLAUDIUS PETERS PROJECTS GMBH

Claudius Peters Pacpal Packer for Algeria

The Algerian company Société de Maintenance de l’Est (SME) has awarded a contract to Claudius Peters Projects for the supply of two identical packing plants. SME belongs to Groupe Industriel des ­Ciments d’Algérie, the largest Algerian ...

more
GEBR. PFEIFFER SE

Gebr. Pfeiffer to supply 10 more mills to Shree Cement Ltd. in India

The Kolkata-based company Shree Cement, one of its best customers, decided to buy 10 more mills from Gebr. Pfeiffer. This deal continues the company’s expansion strategy to distribute several cement works (greenfield and brownfield) across the whole of India and to produce cement in stand-alone grinding terminals. For the cement works, Gebr. Pfeiffer will supply ...

more
SCHADE LAGERTECHNIK GMBH

Schade Lagertechnik secures orders in Uzbekistan and Jamaica

Over the last few years Schade’s projects have focussed strongly on the power sector, but its latest two orders have come from the cement industry. In July Schade, an Aumund Group company, secured the order to supply two bridge type reclaimers ...

more

Products

Plant report

FLSMIDTH AUTOMATION

Productivity and quality from Brno

In late 2014, FLSmidth Automation, a full-range supplier of automation solutions for sampling and sample transport, preparation and analysis, merged...

more

Markets and Trends

NATIONAL COUNCIL FOR CEMENT AND BUILDING MATERIALS INDIA

Indian cement industry – growth, ­development and future perspective

India’s cement industry is a prominent part of its economy, employing in excess of a million people, directly or indirectly, throughout the country. The vibrant Indian cement industry has in the last three decades shown a remarkable seventeen-fold growth ...

more

Process

Materials

Patents

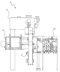
US 2016/0221872 A1

Cement kiln fuel treatment

(22) 29.01.2016 (43) 04.08.2016 (57) A method of treating cement kiln fuel includes introducing an additive to a fuel component to form a fuel...

more
US 2016/0223261 A1

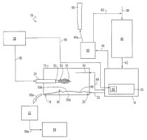
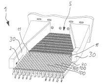
Cement clinker cooler

(22) 25.02.2016 (43) 04.08.2016 (57) A conveyor floor for conveying bulk material like cement clinker in a conveying direction from a bulk material...

more