Dear Readers, The building materials industry, and above all the cement and lime industries, are taking their responsibilities seriously and are intensively looking at ways of reducing CO2 emissions ....
On 13 June 2023, Heidelberg Materials celebrated the opening of its new cement plant in Mitchell, Indiana. The state-of-the-art facility will be the second largest cement plant in North America with a...
Holcim has announced the acquisition of Minerales y Agregados, a leader in advanced mortars and adhesives in Guatemala. Minerales y Agregados represents Holcim’s first production facility in...
A world-first project has been launched to create a net zero future for the cement and lime industry. Located in the Peak District, the project will prevent over 3 million t of carbon dioxide...
Franz-Walter Aumund left a healthy and motivated high-quality business as his legacy. The Group companies, Aumund Fördertechnik, Schade Lagertechnik, Samson Materials Handling, Tilemann Ketten &...
One Samson Eco Hopper type EH60 has been tested successfully and put into operation in China. Thanks to the environmentally friendly design and the installed filter systems it makes an important...
Titan Group announced the successful completion of a € 26 million green investment at the Kamari cement plant in Greece, marking a significant milestone in the Group’s decarbonization program. The...
With the acquisition of one of the leading companies for air-supported belt conveyors, The Hendrik Group Inc., the Beumer Group is expanding its portfolio in the field of bulk material transport. In...
The European Union has awarded Cemex and WtEnergy Advanced Solutions a € 4.4 million grant for the implementation of a novel waste-to-fuel technology utilizing synthetic gas at its Alicante cement...
Cemex’s circular waste management business, Regenera, is expanding its operations in Mexico with the opening of a new facility in partnership with leading waste collection company PASA. The...
An old machine in Gorazdze in Poland had been in operation for many decades, and was to be replaced by a Schade Cantilever Reclaimer with the conveying capacity doubled to 400 t/h, and an associated...
The continuation of the war in Ukraine and the severe energy crisis, along with the sudden changes in monetary policy, were initially pointing towards a recessionary outlook for the European economy....
At its General Assembly in Prague on June 16th 2023, Cembureau, the European Cement Association, elected Ken McKnight as President and Jon Morrish as Vice-President, entrusting them with the...
Sika is opening a new plant in Kharagpur, eastern India, and continues to expand production capacity in the fast-growing Indian market. The plant will manufacture mortar products, concrete admixtures,...
For 65 years, VDZ has been a leading provider of education and vocational training for employees in the building materials industry and related sectors. In the continuing education programs,...
Holcim has been selected for three grants from the European Union (EU) Innovation Fund for breakthrough Carbon Capture Utilization and Storage (CCUS) projects in Belgium, France and Croatia. The...
Nicolas Meyre, Geocycle Business Development ARM will speak at the upcoming CarbonZero Alternative Fuels and Raw Materials 2023 Conference & Exhibition in Lyon/France on October 26-27. His topic will...
The World Cement Association (WCA) has announced it is welcoming, Misr Cement Group, one of the longest-standing cement and building materials manufacturing companies in Egypt, as a Corporate Member....
Using a special 3D concrete printing material from Heidelberg Materials, one of the largest 3D printed buildings in Europe is currently being built in Heidelberg/Germany. Printing of the building...
Convincing operating data from the field are the best reference and Pfeiffer MVR vertical mills perform very well, which is recognized internationally by specialists from various industries. It is ...
Martin Engineering has reimagined the bulk handling transfer chute to reduce downtime for installation and offer more options for future modifications. The Martin® Transfer Point Kit includes modular...
SolmixBag is a one-ply paper bag created to store and transport dry construction materials such as cement and dry mix mortar products. It is designed to dissolve when getting in contact with water...
Plant operators who participate in an emissions trading system must buy allowances for the emitted CO2 of the plant if they cannot meet the cap. With the determination of biogenic CO2, there is a...
The Wietersdorfer Group closed the 2022 fiscal year with sales of € 974 million. All five business areas developed positively thanks to the Group’s internationalization strategy. In the meantime, the...
In this paper, the working principle and key equipment of vertical roller mill separate grinding technology is firstly introduced, then the updated technology scheme and application effect of the...
In this paper, the influence of sodium sulfate/nano-C-S-H (NC) composite on the compressive strength of a steel slag (30 wt.%)-cement system is explored under the conditions of steam curing, with the...
The 5th International Conference on Building Materials Recycling (V.PRE = V International Conference Progress of Recycling in the Built Environment) will be held for the first time ...
The Rohrdorfer Group of Companies is using the new RockTainer Sand railcars from Austria’s ÖBB Rail Cargo Group (RCG), one of the leading rail logistics providers in Europe, to deliver limestone from...
The Beumer Group has completely redesigned and overhauled its paletpac range of robust palletizers. The modular machines now have identical or similar components and modules and – wherever possible –...
(22) 18.08.2022(43) 27.04.2023(57) The present invention is an eco-friendly recycling system for cement chlorine bypass dust that prevents scale in pipes when recycling chlorine bypass dust, which is...
(22) 05.04.2021(43) 11.05.2023(57) A method for reducing combustion temperature and/or thermal radiation within a lime kiln of a pulp production plant, which kiln is a rotary kiln having a kiln tube...
(22) 25.03.2021(43) 18.05.2023(57) A process for producing cement clinker may involve pre-heating raw meal in a preheater, calcining the preheated raw meal in a calciner, burning the preheated and...
(22) 25.03.2021(43) 18.05.2023(57) A dry cementitious material mixture for 3D-printing, includes a hydraulic cement, at least one viscosity enhancing admixture, at least one accelerator and...
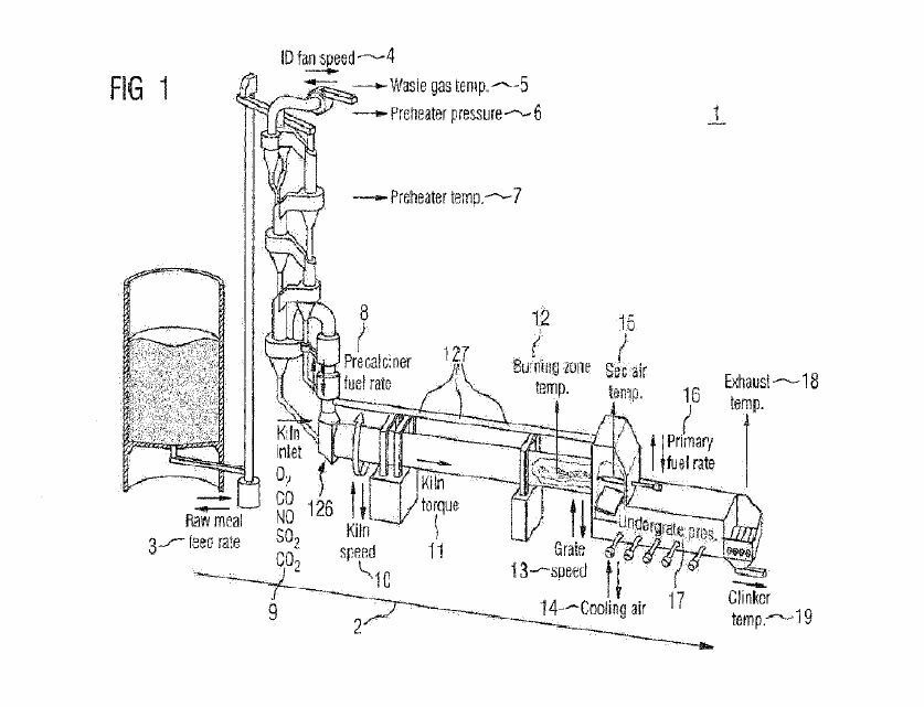
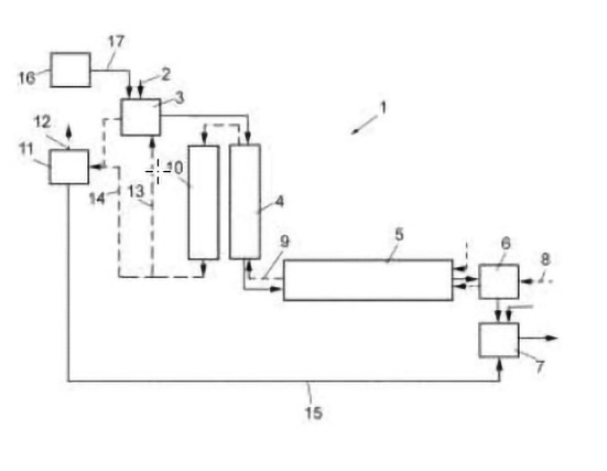
(22) 30.04.2021(43) 18.05.2023(57) A cement production plant may include a preheater for preheating raw meal, a calciner for calcining the preheated raw meal, and a furnace with a furnace burner for...
(22) 28.09.2022(43) 27.04.2023(57) Disclosed are: a method for preparing gypsum, which contains a large amount of anhydrite, by using bio-sulfur; and a use of gypsum prepared thereby. The preparation...
(22) 11.08.2022(43) 27.04.2023(57) A cement composition including a hydraulic cement material, a latent-hydraulic cement material, and a non-hydraulic cement material. Also provided is a method...
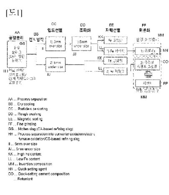
(22) 28.10.2022(43) 04.04.2023(57) The present invention relates to: a low-carbon cement composition using refining slag; and a process technique for same. According to the present invention, it is...
(22) 09.11.2022(43) 19.05.2023(57) A method of producing a synthetic carbonated mineral component in a cement manufacturing plant, comprising the steps of crushing concrete demolition waste,...
(22) 15.07.2021(43) 18.05.2023(57) Embodiments relate to use of a solution having low molarity to form a mixture with a ceramic compound that will facilitate formation of a sintered ceramic compact...
(22) 26.10.2022(43) 04.05.2023(57) The present invention relates to a pulverulent binder for a mortar comprising: a) glass particles, b) at least one slag, and c) an activation system comprising at...
(22) 25.10.2022(43) 04.05.2023(57) The present invention relates to an eco-friendly cement additive composition for fixing heavy metal ions in normal cement, and provides an eco-friendly cement...
(22) 21.10.2022(43) 27.04.2023(57) The current disclosure describes a method of observing a behaviour of a cement kiln process, the method comprising using an artificial intelligence model and...
(22) 11.11.2022(43) 19.05.2023(57) The invention relates to a conveyor device (100) for conveying bulk material (10) for a system (20) for producing cement clinker, wherein the system (20) for...
(22) 14.06.2022(43) 02.02.2023(57) The present disclosure provides a carbon-based oxygen-enriched combustion method for recirculation of flue gas from a cement kiln. The combustion method includes...
For a long time, the topics of New Work and New Leadership were regarded as purely HR issues. But it is becoming increasingly clear that companies have to address them because their environment and...
Scrap tires pose a severe environmental threat as current disposal practices of landfill storing or mass burning lead to extensive soil pollution and carbon dioxide production. As opposed to...
Most businesses strive to achieve economies of scale – the point at which the cost of producing each unit of value decreases as the volume of units increases.Economies of scale mean greater...
Recently half of the peak of the Fluchthorn, a massive rock mountain in Switzerland, collapsed and nearly destroyed a complete village in a sudden surge of rocks. With the permafrost melting, many ...
The Federal Association of the German Lime Industry (BVK) held its annual general meeting in Lübeck on June 16, 2023, to look back on an eventful year and discuss the challenges for the future. The...
In June, 10 graduates of the VDZ training course for process engineering experts, which started in cooperation with the Düsseldorf University of Applied Sciences for the first time in September 2022,...