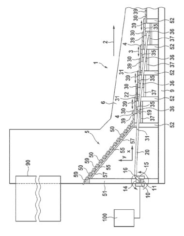
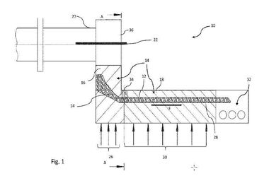
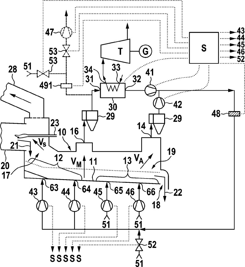
Clinker cooler and process for cooling of clinker
Original: Klinkerkühler und Verfahren zum Kühlen von Klinker
(22) 14.01.2014
(45) 30.04.2015
(73) Alite GmbH, 31535 Neustadt (DE)
Original: Klinkerkühler und Verfahren zum Kühlen von Klinker
(22) 14.01.2014
(45) 30.04.2015
(73) Alite GmbH, 31535 Neustadt (DE)
