Dear Readers, With issue 4-2022 we are celebrating 111 years of ZKG Cement Lime Gypsum. In 1911, the first issue of the predecessor magazine Cement was published. 111 years is a really long time – but ...
Cemex has announced that Cemex Ventures, its corporate venture capital and open innovation unit, is investing in Carbon Upcycling Technologies, a Canadian startup and global leader in developing...
The World Cement Association is calling on cement companies in the Middle East and North Africa (MENA) to take action, as the world’s attention is set on decarbonisation efforts in the region in light...
Statkraft, one of the largest producers of renewable energy in Europe, and Opterra, one of Germany’s leading cement manufacturers, have entered into another Power Purchase Agreement (PPA) for the...
Concrete components for many industrial processes, for example in steel or cement production, are exposed to the highest stresses. These include permanent or recurring extreme temperatures of up to...
In order to reduce the high greenhouse gas emissions and resource consumption in the construction sector, the state of Berlin is focusing on the use of sustainable building materials and circular...
The Beumer Group, Beckum/Germany, a leading international manufacturer of intralogistics systems in the field of conveying and loading systems, palletizing and packaging technology, sorting and...
Cemex has announced that it has successfully tested a process that converts flue gases emitted by the cement kiln into carbon nanomaterials, thereby transforming “bad” carbon into “good” carbon. Due...
The Duisburg-based company MVW Lechtenberg & Partner has been active in the Kingdom of Saudi Arabia since 2010. In various consulting projects, among others, within the framework of the “Mandatory...
On May 13, 2022, the new “burnout section” was officially put into operation. With an investment of € 9.5 million, the Kirchdorf cement plant once again defends its claim to be one of the...
Holcim has signed a binding agreement for the Adani Group to acquire its business in India, comprising its 63.11% stake in Ambuja Cement, which owns a 50.05% interest in ACC, as well as its 4.48% ...
To further decarbonise the cement industry, FLSmidth and a series of leading industry experts have formed a new partnership called ECoClayTM. To reduce CO2 emissions from cement production by up to...
HeidelbergCement and its Swedish subsidiary Cementa are stepping up their activities with one of Sweden’s largest climate transition initiatives: At the end of May, the promising results of the...
Together with the Düsseldorf University of Applied Sciences (HSD), VDZ has developed a new German language course for industrial foremen and engineers. The new course provides participants ...
Dal Machinery & Design, a company member of Dal Engineering Group, has been awarded by Zement & Kalkwerke Otterbein replacement of their ongoing limestone rotary dryer as an EPC project which has...
Sika has opened a new plant in Santa Cruz de la Sierra, thus doubling its production capacity for mortar and concrete admixtures in Bolivia. With this new facility in one of the country’s main...
Eurogypsum, the European Manufacturers Association for Plaster and Plasterboard Products, has chosen Jörg Ertle as its new President. The association’s Board of Directors unanimously elected the Head...
Casea GmbH, a manufacturer of gypsum products commissioned Beumer Group to supply a robotic palletiser of the beumer robotpac construction series. Thus, the company responds to the increasing demand...
The original title of the German dissertation by René Tatarin is “Charakterisieren struktureller Veränderungen in zementgebundenen Baustoffen durch akustische zerstörungsfreie Prüfverfahren”. In this...
Hydrophobization is indispensable for the construction industry. Cracks or other visible damage to building materials are often caused by water or the increased absorption of water. Hydrophobing...
Color identification is an important quality control and assurance parameter in nearly every industry. For consumers, consistent color is a sign of the expected product quality and product...
The global trend towards sustainable construction is becoming increasingly important and at the same time creates the biggest challenges for the construction industry in relation to CO2 reduction....
Downtime, cleaning costs, maintenance, wear and tear of materials or health risks for employees – the cost factors relating to the transfer points to conveyor systems are not unknown, but usually go...
Climate change, finite natural resources, the lack of specialist staff: the global construction machinery industry too must face up to today’s big problems. Modern construction processes and materials...
Maerz Ofenbau AG and Grupo Calidra successfully installed and commissioned a high-pressure radial fan on a Maerz PFR lime kiln, thereby saving 20% of electric energy consumption compared to roots...
Fast-setting is a requirement for many mortars such as adhesives for natural stones or large format ceramic tiles, tile grouts or self-leveling underlayments. Understanding the mineralogical and...
NOx emissions from the cement industry are mainly thermal NOx and fuel NOx. Thermal NOx mainly generates directly from oxygen and nitrogen in the rotary kiln. Fuel NOx are mainly converted from...
“A magic dwells in each beginning” says Hermann Hesse, but it is actually not the first thing that comes to mind when moving. Because before the move, there is planning and organization until even the...
(22) 24.08.2021(43) 17.03.2022(57) A method of making a composition of matter comprising calcium hydroxide. The method includes the steps of contacting a calcium-containing molecule with an aqueous...
(22) 16.12.2021(43) 07.04.2022(57) Methods and systems for efficiently manufacturing particu-late blending materials for use in making particle size optimized cements, SCMs, blended cements and...
(22) 06.09.2021(43) 17.03.2022(57) The present invention relates to a plant for the processing of refuse for use as a substitute fuel in a combustion device, for example in a plant for producing...
(22) 01.08.2019(43) 20.04.2022(57) [Problem] To provide a method and an apparatus for producing a desulfurizing agent in which good handleability is achieved; the water content is easily adjusted; and...
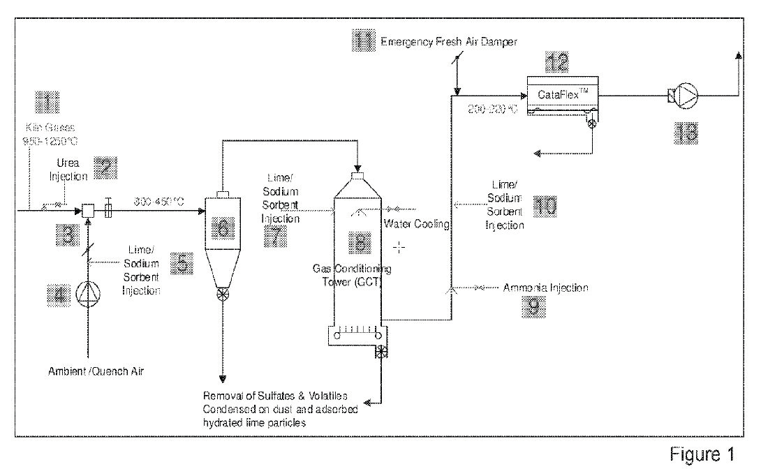
(22) 30.09.2020(43) 31.03.2022(57) Reduction of volatile emission during direct progress in cement clinker manufacturing processes, by removing or purging the volatile contents in gaseous currents...
(22) 30.09.2020(43) 31.03.2022(57) System for the inclusion of pyrolysis processes in comprehensive cement factories, based on integration in a cement clinic manufacturing process of a high...
(22) 09.10.2021(43) 14.04.2022(57) There is provided high temperature furnaces, calcining, pyrolysis and other high temperature manufacturing processes, composition rearrangements, and equipment....
(22) 05.10.2021(43) 14.04.2022(57) The invention relates to a bypass system for bypass gas handling in a cement kiln system in a plant for manufacture of cement clinker, said plant for manufacture of...
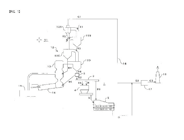
(22) 09.09.2021(43) 17.03.2022(57) A bypass system and a process for reducing the formation of ammonium sulphate and ammonium bisulphate in off gases that have exited a cement rotary kiln utilized in...
(22) 10.10.2020(43) 14.04.2022(57) The present disclosure relates to use of alkoxysilanes or alkoxysiloxanes or compositions containing the same as admixture for mass hydrophobization of cement-based...
Recently I listened to a radio program where the host was interviewing a professor for meteorology on climate change. At one point he committed: “Yes – ok – I understand that obviously all those ...
Taiheiyo Cement Corporation and Tokyo Gas Co., Ltd. have agreed to jointly conduct a comprehensive study toward realizing a decarbonized society. As a first step in the collaboration, the two ...
Germany’s first CO2 separation plant for cement production is currently being built on the premises of the Rohrdorf cement plant. The pilot project is a milestone for a climate-neutral cement...
ZKG Cement Lime Gypsum took the construction of Germany’s first CO2 capture plant for cement production as an opportunity to take a closer look. Dr. Helmut Leibinger, Head of Plant and Process ...
The history of the cement industry is full of inventions and interesting facts. In this article we will look back at how industrial cement production began and how it developed to the industry known...
For decades now, there has been an excellent cooperation on many topics between Siemens’ cement department and the trade journal ZKG Cement Lime Gypsum. The competent and technically researched...
ZKG Cement Lime Gypsum always reports very topically about changes in the industry, about new technologies on the basis of company contributions and research results from universities. I also like the...
Open communication is an essential part of success – within a company as well as in contact with customers. ZKG Cement Lime Gypsum has had a not inconsiderable influence on the latter in particular...
ZKG Cement Lime Gypsum has been writing industrial history in the truest sense of the word for 111 years. As the market leader for cement and concrete in the Alpe Adria region, Alpacem therefore looks...
GERMAN LIME ASSOCIATION (BVK) | RESEARCH FOUNDATION FOR LIME AND MORTAR
Dear ZKG, 111th anniversary of ZKG Cement Lime Gypsum, what an event, what a long time and what a great achievement. The Federal Association of the German Lime Industry e.V. and the Research...
ZKG Cement Lime Gypsum magazine has had an enormous influence on the industry for decades. For us, it is an extremely competent technical platform and a good way to keep up to date with trends - and...
When I held my first issue of ZKG Cement Lime Gypsum in my hands, some 28 years ago, I was a freshman to the cement industry. My department head handed the print magazine to me with the words “This is...
We value ZKG Cement Lime Gypsum magazine as a trustworthy and credible source of information on all aspects of building materials. In past years, ZKG has been a welcome inspiration and we have always...
Cimprogetti has been developing innovative and sustainable technologies for the lime sector for over 50 years and we have been keeping in our archives ZKG Cement Lime Gypsum journals since the year...
For more than 100 years, ZKG Cement Lime Gypsum has been a leading light in the cement industry. Managers and engineers in the cement industry have turned to ZKG as reliable, well informed and up to...
Celebrating 111 years is an impressive achievement for a magazine! It is a clear signal of resilience and continued relevance to significant industries such as the cement, lime and gypsum sectors.As a...
I have been working for the FEhS Institute since 1992, and its library contains all issues of ZKG Cement Lime Gyspum since 1948. Of course, we know and use the publications, especially those on the...
ARAB UNION FOR CEMENT AND BUILDING MATERIALS (AUCBM)
The Arab Union for Cement and Building Materials (AUCBM) collaborates with a number of distinctive international journals dealing with the cement industry and building materials. ZKG Cement Lime...
Every morning when I enter our production plant in Beckum, I pass by a couple of bookshelves where we store a kind of research library for our employees with many classical textbooks, norms, theses,...
ZKG Cement Lime Gyspum has been a permanent and valuable source of information for me since the 1990s. By the journalistic quality and approach of its team, I derived my encouragement to venture into...
Happy 111th Anniversary – the ZKG Cement Lime Gypsum is definitely one of the most respected magazines in the global cement, lime and gypsum industries. Over the years, the latest information about...
I have been familiar with ZKG Cement Lime Gypsum magazine for 25 years, since I joined the research and development of cementitious building materials in 1997. The focus on cement plant engineering...
As VDZ, we congratulate ZKG Cement Lime Gypsum very warmly on its 111th anniversary. There are few institutions in the cement and lime industry that can look back on such a long tradition. For...
ZKG Cement Lime Gypsum, affectionately known to us as the “Bravo” of the cement industry, ensures up-to-date industry knowledge with its comprehensive and technically sound reporting. A job life...
Mapei Spa is a leading company in the cement industry and ZKG Cement Lime Gypsum has been for 111 years the technical reference magazine for the cement industry.Sustainability and digitalization are...
The Eggersmann Group is a supplier of plants, machinery and processes for waste management. One of our target groups is the cement industry as a purchaser of refuse derived fuels. We can inform this...
111 years of ZKG Cement Lime Gypsum means 111 years of enriching and interesting information from the fields of cement, lime and gypsum. These are precisely the industries that are of great importance...
This year, ZKG Cement Lime Gypsum celebrates its 111th anniversary. We, as the Association of the Gypsum Industry, would like to offer our sincere congratulations. In the past, ZKG has repeatedly...
Sustainability is important and we consider it our duty to make a contribution to a more sustainable economy. This aspect has been a part of our corporate philosophy ever since: As a producer of...
Founded in 1906, Loesche already has a very long relationship with ZKG Cement Lime Gypsum. From the very beginning ZKG has been a reliable partner for us as an international trade journal;...
TIANJIN CEMENT INDUSTRY DESIGN & RESEARCH INSTITUTE CO., LTD.
Congratulations to ZKG Cement Lime Gypsum on its 111th anniversary! It is really a great milestone for this journal which has such a long history of contribution to the cement, building technology and...
Maerz Ofenbau AG and ZKG Cement Lime Gypsum continue to enjoy their longstanding and successful cooperation in conveying innovative ideas and providing technical solutions for lime plants worldwide....
The cement industry is one of Martin Engineering’s key markets, and we regard ZKG Cement Lime Gypsum as one of the top publications serving that audience. We like the fact that it has an international...
Scheuch has had a long-standing partnership with ZKG Cement Lime Gypsum. The magazine is read with great pleasure in our company. The technically well-founded articles are well received. Another...
We would like to sincerely congratulate ZKG Cement Lime Gypsum to their incredible 111th anniversary and the lasting success of this well-known specialist magazine. Over long years we have cooperated...
We are united by our interest in new developments and efficient solutions for the cement industry, which always take the industry one step further. As a long-standing partner of ZKG Cement Lime...
As a medium for the cement industry, the journal offers an ideal opportunity to report on our permanent industrial elevators for cement plants. Interesting articles help readers to keep up with the...
The ZKG Cement Lime Gypsum is for us an important mouthpiece of the industry and a central medium in customer communication. As a manufacturer of high-end machines that are used very successfully for...
MVW LECHTENBERG PROJEKTENTWICKLUNGS- UND BETEILIGUNGSGESELLSCHAFT MBH
Dear ZKG Editors, Congratulations on your anniversary! 111 years is a long period of time and shows the professionalism and scientific background with which ZKG Cement Lime Gypsum accompanies our...
ZKG celebrates an anniversary. 111 years of ZKG Cement Lime Gypsum are a reason to celebrate. But before we get to the celebrations, I would like to thank you. Thank you for your loyalty, your...
The first issue of Zement magazine – the forerunner of today’s ZKG Cement Lime Gypsum – was published in 1911. This issue of ZKG is dedicated to this anniversary. Why celebrate 111 years? Well the ZKG ...