The climate debate and the increasing shortage of housing in urban centres will drastically change construction practices. On top of this come increasing costs for building land and an already clearly ...
FLSmidth is adjusting the number of employees by approximately 500 as part of the business improvement initiatives announced towards the end of 2019 and as a consequence of current industry caution...
The international non-profit organisation CDP (formerly Carbon Disclosure Project) has recognised HeidelbergCement with a place on the “Climate Change A-List 2019” as one of the leading companies...
On 01.02.2020, Dr. Dominik von Achten (54) took over the chairmanship of the Managing Board of HeidelbergCement. He has been Deputy Chairman of the Managing Board since 2015, and succeeded Dr. Bernd...
After three successfully completed projects by the Intercem Group (Cimfaso & Cimasso/Burkina Faso and CimIvoire/Ivory Coast), a further contract was awarded to Intercem by the CimMetal Group in...
Cembureau, the Association of the European Cement Industry, has announced its intention to make a decisive contribution to the Green Deal by striving for carbon neutrality along the cement and ...
Representatives of w&p Zement GmbH recently handed over a fully functional industrial robot to the mechatronics department of the higher technical college in Klagenfurt/Austria (HTL Klagenfurt). In ...
Svante Inc., LafargeHolcim, Oxy Low Carbon Ventures, LLC (OLCV), a wholly-owned subsidiary of Occidental, and Total announced a joint study to assess the viability and design of a commercial-scale ...
The Refratechnik Group have announced that they have entered into a share purchase agreement to acquire 100 % of QMAG Ltd., an Australian magnesia producer. QMAG (Queensland Magnesia) is a fully...
Gebr. Pfeiffer is going to equip a grinding plant of Chettinad Cement Corp. Pvt. Ltd. with an MVR 6000 C-6 roller mill.Gebr. Pfeiffer supplied almost 150 MPS and MVR mills to India, with customers ...
To reduce the use of expensive primary fuels like coal and oil in energy-intensive cement production, operators focus increasingly on alternative fuels and raw materials. Beumer Group offers ...
From 09.10.-12.10.2019, around 100 delegates from 19 countries met for the General Assembly and Information Exchange Forum of the International Lime Association (ILA) in Buenos Aires/Argentina. On the...
On the 13.11.-14.11.2019, the Loesche Training Center opened its doors for the eighth Technical Seminar in Duesseldorf/Germany. The completely sold-out event offered a platform for sharing knowledge ...
At the International Lime Association’s General Assembly and Information Exchange Forum in October 2019 in Buenos Aires/Argentina, Maerz Ofenbau AG introduced a new kiln type permitting the production...
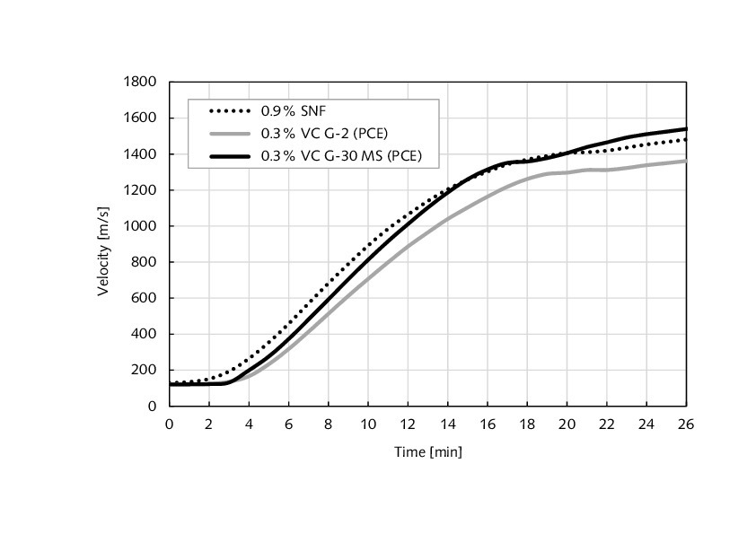
With the increase of costs, there is a rising need for energy and water reduction in gypsum board production and the use of highly effective water reducing additives are state of the art. Extremely...
Recycled gypsum as a raw material for mortars such as gypsum plaster is hindered by significant prejudice and is not well accepted in the industry. Gypsum plaster with partial replacement by recycled...
The shift to modern vertical kilns in recent projects has placed the focus on feed stone characteristics. To set criteria for assessment, a range of analytical, visual and thermal investigative...
Fundamental investigations were carried out to optimise the production process for calcium silicate units with the aim of saving costs and energy. The statistical design of experiments (DoE) approach...
(22) 24.10.2016(45) 03.12.2019(57) Cement-SCM compositions have improved strength compared to cement-SCM compositions made using conventional blended cements and methods. The cement-SCM compositions...
(22) 11.04.2019(43) 28.11.2019(57) The present invention pertains to an efficient method for refining sodium carbonate using natural sodium carbonate ore comprising Na2CO3 and NaHCO3, and a method for...
(22) 29.05.2019(43) 05.12.2019(57) The present invention relates to a method for preparing chemical gypsum having a SO3 content of 38 % or greater by preparing an alkali neutralizer using, as major...
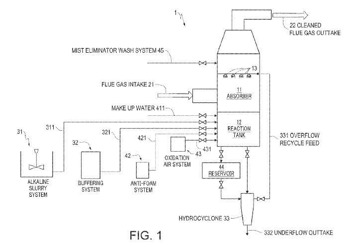
(22) 30.05.2019(43) 05.12.2019(57) A flue gas desulfurization (FGD) system in which a buffering additive feed directly adds a buffering additive containing acetic acid to either the FGD sump or a...
(22) 05.06.2018(43) 12.12.2019(57) The present invention relates to an ultra-rapid-hardening special inorganic cement material and a preparation method therefor. The material is prepared by...
Everyone in our industry is currently dealing with the subject of “alternative fuels” in some form. Or with the topic “emissions”. Or with both ...These topics are prime examples of process ...