Dear readers,
the first issue of 2025 of ZKG Cement Lime Gypsum lies ahead of you. And the new year is still relatively new to us. Always a good opportunity to look back on the past year and what lies ahead.
Cembureau’s nine industry associations have commissioned SGS Intron to prepare a Life Cycle Assessment (LCA) report exploring the environmental impacts of treating End-of-Life (EoL) composites by co-processing in a cement facility.
Haver & Boecker leverages its expertise in the full packing process to provide customers with unique diagnostics tools to optimize packing plants with Quat2ro® System Intelligence, the Plant Optimization Plan (POP) and the Bag Optimization Plan (BOP).
Joao Paulo Pereira da Silva took over the management of the Kirchdorfer cement plant and the management of the cement division within the Group in January 2025. He succeeds Erich Frommwald, who stepped down from these positions after more than 21 years.
Schwenk signs contract with Capsol Technologies for the delivery of a CapsolGo - carbon capture pilot plant for the two cement plants in Brocēni Latvia and Akmenės Cementas in Lithuania.
Bucking the trend of a weakening construction industry, the amount of recycled gypsum from external recycling plants was increased by 13000 t in 2023. This is according to statistics from the Bundesverband der Gipsindustrie e. V. (German Gypsum Industry Association ).
Mondi, a global leader in sustainable packaging and paper, has announced the start-up of its new extrusion line at Mondi Coating Št ĕ ti (Czech Republic), marking another milestone in the Group’s commitment to support customers in their transition to sustainable solutions.
Herbert Humps is the new Head of Sales and Marketing in the cement division. He succeeds Gerhard Godl, who retired at the end of November 2024 and who held this position for 32 years.
The Front-End Engineering Design represents the detailed technical planning for the GeZero decarbonization project—the first large-scale CO2 capture and storage facility of Heidelberg Materials in Germany.
The building materials industry has been in a sustained economic downturn since the beginning of 2022. The industry’s production has slumped by around a quarter compared to 2021.
The Wietersdorfer Group is delighted to take second place at this year’s ALC Austria. After the Wietersorfer Group was already awarded first place at the ALC Carinthia in October 2024, it has now also achieved a top position in the Austria-wide award.
Austrian Starlinger & Co Gesellschaft m.b.H. takes over the woven packaging division from German machinery producer Windmöller & Hölscher (W&H), based in Lengerich/Germany, as well as its Viennese subsidiary company “W&H Machinery GmbH” which specialises in woven packaging.
The extensive decarbonisation work being carried out by the global cement and concrete industry to cut CO₂ emissions is set out in a newly published progress report, launched at CO29 in Baku, Azerbaijan.
A consortium comprised of Cemex and Linde has been selected to receive € 157 million in funding from the EU Innovation Fund for a pioneering CO2 capture project at Cemex’s Rüdersdorf Cement Plant in Germany.
Air Liquide and Cementir Holding Group, through its fully owned subsidiary Aalborg Portland, have launched a joint decarbonization project, named Accsion. Located in Aalborg, Denmark, ACCSION will be...
Christian Pfeiffer introduces its latest roller press (ROP), delivering state-of-the-art technology and exceptional reliability for demanding comminution processes.
The cable-stayed bridge over the Neckar valley is characterized by high structural and logistical requirements, a slim bridge design and the use of innovative materials. Heidelberg Materials is providing support with special types of cement and comprehensive hardened concrete tests.
In 2024, the cement industry developed a definition of “green cements” as part of a stakeholder process of the German Federal Ministry for Economic Affairs and Climate Action (BMWK), which sets thresholds for climate-friendly products.
Titan Group and Ecocem will partner for the development of innovative low-carbon cements in Europe. This collaboration marks a key step in Titan’s journey toward net-zero emissions and aligns with its strategic goal of expanding its innovative product portfolio.
For the 10th time, the International Drymix Mortar Conference idmmcX takes place at Kleine Meistersingerhalle, Nuremberg/Germany (on Monday, 24th March 2025).
The FORUM:BAU venue can be seen as an example of economic transformation in many ways: On the one hand, as a former coal mine, the Zollverein colliery stands for a bygone industrial era that has long...
The now 9th International VDZ Congress took place from November 6 - 8, 2024
in Düsseldorf at the Maritim Hotel at the airport. The congress provides a scientific
platform for cement manufacturers, research specialists, associations and experts
from the cement plant construction industry to exchange ideas.
One of the latest achievements of the Institute for Lime and Mortar Research (IKM) during 2024 has been the IKM Test and Quality Seal. This seal was developed with the greatest of care in accordance with customers’ wishes and registered at the German Patent and Trade Mark Office as a protected trademark.
Grinding aids are mandatory for powder grinding for automated pressed tablets preparation for improved comminution, self-cleaning, stability of pressed tablets and analytical quality (XRF, XRD). Polysius Mahlhilfe MH3 will be the new standard.
(22) 04.04.2019(45) 17.12.2024(57) A sorbent composition with improved acid gas reactivity comprising calcium hydroxide particles is provided. In the calcium hydroxide composition, the amount of time...
(22) 29.10.2021(43) 20.06.2024(57) Wasted gypsum boards are crushed and calcined to gypsum granular solid, and the gypsum granular solid is mixed with water to form gypsum slurry. Gypsum particles are...
(22) 26.12.2022(43) 16.05.2024(57) An automatic feeding system and method for calcined gypsum. The system is provided with a material transportation and regulation apparatus (1), a weighing and...
(22) 09.08.2023(43) 13.06.2024(57) A low-carbon cement clinker and a preparation method therefor, The low-carbon cement clinker comprises the following rate value ranges: the alkalinity coefficient....
(22) 15.12.2023(43) 20.06.2024(57) The present disclosure relates to a PFR lime kiln, comprising at least two vertical shafts each comprising a burner arranged for combustion of limestone, producing...
(22) 12.12.2023(43) 20.06.2024(57) A method of producing cement clinker from a source of calcium sulfate, comprising - a first step of desulfurizing the source of calcium sulfate in the absence of a...
(22) 14.08.2023(43) 29.08.2024(57) The present invention particularly relates to the technical field of recovery of carbon dioxide in the cement industry. Disclosed in the present invention is a...
(22) 27.02.2024(43) 12.09.2024(57) Provided is a cement firing facility in which, by effectively utilizing the combustion offgas generated at the cement firing facility, the concentration of carbon...
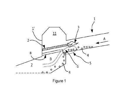
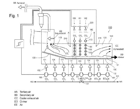
(22) 04.012024(43) 26.09.2024(57) The invention relates to a clinker cooler (100) for cooling freshly sintered cement clinker (101) in a system for producing cement clinker, having a first part (110),...
(22) 30.05.2024(43) 17.10.2024(57) The invention discloses a cement and fly ash recovery device, which comprises a water tank, a multi-row spray pipe, a dense mesh screen, a float control water valve,...
(22) 19.04.2024(43) 24.10.2024(57) The invention relates to clinker particles which can be used as a Cr(VI) reducing agent in production of cement. The clinker particles have a particle core of the...
(22) 08.06.2024(43) 12.12.2024(57) The invention comprises a method of making a hydraulic cement clinker. The method comprises delivering a natural calcium-iron-aluminosilicate mineral from one or...
The return side of the conveyor may be the most deceptively hazardous part of a conveyor system. With long gaps between rollers and carrying no cargo, there is an extensive list of injuries inflicted on workers from the return side of conveyors in the Occupational Safety and Health Administration (OSHA) database.
On the occasion of the federal election on 23 February, Philip Nuyken, Managing Director of Politics at the German Lime Association , urges the future government to act quickly: “Strengthening the industry also means averting damage to it."