Device for coupled oxygen-fuel combustion of cement and capture and purification of carbon dioxide in flue gas
(22) 14.08.2023
(43) 29.08.2024
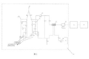
(57) The present invention particularly relates to the technical field of recovery of carbon dioxide in the cement industry. Disclosed in the present invention is a device for coupled oxygen-fuel combustion of cement and capture and purification of carbon dioxide in flue gas. The device comprises a carbon dioxide enrichment system, a carbon dioxide capturing system and a carbon dioxide refining system, wherein the carbon dioxide enrichment portion achieves CO2 enrichment of by subjecting flue gas generated by calcination to oxygen-fuel combustion and then...
(22) 14.08.2023
(43) 29.08.2024
(57) The present invention particularly relates to the technical field of recovery of carbon dioxide in the cement industry. Disclosed in the present invention is a device for coupled oxygen-fuel combustion of cement and capture and purification of carbon dioxide in flue gas. The device comprises a carbon dioxide enrichment system, a carbon dioxide capturing system and a carbon dioxide refining system, wherein the carbon dioxide enrichment portion achieves CO2 enrichment of by subjecting flue gas generated by calcination to oxygen-fuel combustion and then circulating the flue gas; the carbon dioxide capturing portion rapidly cools the flue gas, and captures and concentrates carbon dioxide in the flue gas in a pressure swing adsorption mariner after performing impurity removal; and the carbon dioxide refining portion compresses and dries the carbon dioxide, and further removes impurities therefrom to prepare a food-grade or industrial-grade liquid carbon dioxide product. The present invention achieves enrichment of carbon dioxide in some flue gas at the back end of a kiln, and completes carbon dioxide capture by means of a pressure swing adsoiption method, such that the difficulty and costs of carbon dioxide capture are greatly reduced, and a foundation is laid for the sequestration and resource utilization of carbon dioxide in the cement industry.
(71) CNBM Research Institute For Advanced Glass Materials Group Co., Ltd. (CN), Shanghai Triumph Energy Conservation Engineering Co., Ltd. (CN), China National Building Material Group Co., Ltd (CN)
(84) ARIPO (BW, CV, GH, GM, KE, LR, LS, MW, MZ, NA, RW, SC, SD, SL, ST, SZ, TZ, UG, ZM, ZW), (AM, AZ, BY, KG, KZ, RU, TJ. TM), A (AL, AT, BE, BG, CII, CY, CZ, DE, DK, EE, ES, FI, FR, CB, GR, IIR, HU, IE, IS, IT, LT, LU. LV, MC, ME, MK, MT, NL, NO, PL, PT, RO, RS, SE, SI, SK, SM, TR), OAPI (BF, BJ, CF, CG, CI, CM, GA, GN, GQ, GW, KM, ML, MR, NE, SN, TD, TG).
