Method for capturing carbon dioxide
(22) 09.10.2017
(43) 01.02.2018
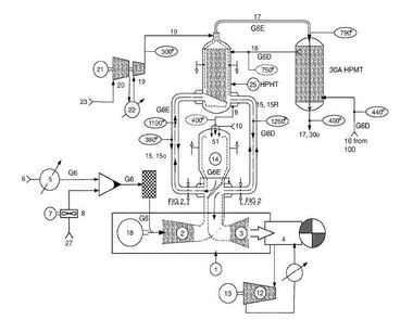
(57) A method for integrating a carbon capture process with a process for cement production.
(71) General Electric Technology GmbH, Baden (CH)
(22) 09.10.2017
(43) 01.02.2018
(57) A method for integrating a carbon capture process with a process for cement production.
(71) General Electric Technology GmbH, Baden (CH)
