Hydrogen production system using waste heat of cement clinker production process
(22) 17.10.2022
(43) 24.04.2024
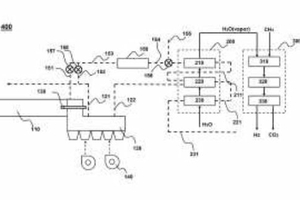
(57) The present invention relates to a hydrogen production system. More specifically, it relates to a hydrogen production system using waste heat generated in the cement production process. The hydrogen production system using waste heat from the cement clinker production process according to the present invention includes a rotary kiln for producing cement clinker, a cooler for cooling the clinker generated in the rotary kiln, and a high-temperature gas discharged from the cooler. It includes a superheated steam generator for generating superheated steam by...
(22) 17.10.2022
(43) 24.04.2024
(57) The present invention relates to a hydrogen production system. More specifically, it relates to a hydrogen production system using waste heat generated in the cement production process. The hydrogen production system using waste heat from the cement clinker production process according to the present invention includes a rotary kiln for producing cement clinker, a cooler for cooling the clinker generated in the rotary kiln, and a high-temperature gas discharged from the cooler. It includes a superheated steam generator for generating superheated steam by heating water supplied, and a steam methane reforming device for producing hydrogen by receiving superheated steam and methane generated from the superheated steam generator. The hydrogen production system according to the present invention can produce steam at low cost using waste heat from the cement clinker production process and supply it to the hydrogen production device. Therefore, thermal energy costs, which account for the largest cost in hydrogen production using a steam methane reforming device, are greatly reduced, making it possible to produce hydrogen more economically than a conventional steam methane reforming device. ]
(71) Lee Kyung Kuk (KR)
