Method for operating a system for
producing and/or handling cement clinker
(22) 11.01.2022
(43) 28.07.2022
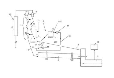
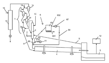
(57) The present invention relates to a method for operating a system (10, 11) for producing and/or handling cement, comprising the steps: – removing a material sample (42) of cement clinker from a system (10, 11) for producing and/or
handling cement, – metering an activa-
tion fluid to the material sample (42), – measuring the gas pressure and/or the amount of hydrogen gas and/or the amount of elemental aluminum in the mix of activation fluid and the material
sample (42), and – controlling/regulating the fuel discharge (36, 38) from a fuel dump (18, 34) to supply...
(22) 11.01.2022
(43) 28.07.2022
(57) The present invention relates to a method for operating a system (10, 11) for producing and/or handling cement, comprising the steps: – removing a material sample (42) of cement clinker from a system (10, 11) for producing and/or handling cement, – metering an activation fluid to the material sample (42), – measuring the gas pressure and/or the amount of hydrogen gas and/or the amount of elemental aluminum in the mix of activation fluid and the material sample (42), and – controlling/regulating the fuel discharge (36, 38) from a fuel dump (18, 34) to supply a firing device (12, 14) of the system (10, 11) for producing cement according to the measured gas pressure and/or the measured amount of hydrogen gas and/or the amount of elemental aluminum, or – controlling/regulating the cement discharge (54) from a cement store (56, 58) in order to supply the cement to a handling device (52) of the system (10, 11) for handling cement according to the measured gas pressure and/or the measured amount of hydrogen gas and/or the amount of ele-mental aluminum.
(71) thyssenkrupp Industrial Solutions AG, ThyssenKrupp Allee 1, 45143 Essen (DE); thyssenkrupp AG, ThyssenKrupp Allee 1, 45143 Essen (DE)
