Device and method for manufacturing cement clinker
and calcined clay
(43) 13.03.2025
(45) 08.12.2022
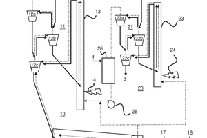
(57) A method and device for the combined manufacturing of cement clinker and calcined clay, in a cement manufacturing line by the steps: providing, preheating and precalcining a cement raw meal in a preheater and calciner section, sinter¬ing the precalcined cement raw meal in a rotary kiln and cooling the resulting cement clinker with a counter current air stream in a clinker cooler, and in a clay manufacturing line by the steps: providing and preheating a clay raw material in a heat exchange section, and calcining the preheated clay raw material suspended in gas...
(43) 13.03.2025
(45) 08.12.2022
(57) A method and device for the combined manufacturing of cement clinker and calcined clay, in a cement manufacturing line by the steps: providing, preheating and precalcining a cement raw meal in a preheater and calciner section, sinter¬ing the precalcined cement raw meal in a rotary kiln and cooling the resulting cement clinker with a counter current air stream in a clinker cooler, and in a clay manufacturing line by the steps: providing and preheating a clay raw material in a heat exchange section, and calcining the preheated clay raw material suspended in gas in a flash calciner. Hot air from the cooler is divided into a first combustion air stream for sintering the cement raw meal.
(71) HSustainability GmbH, Heidelberg (DE)
(73) HSustainability GmbH, Heidelberg (DE)
