Method for manufacturing cement clinker and cement plant
(22) 08.05.2023
(43) 11.01.2023
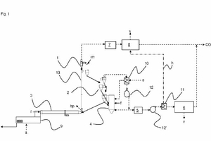
(57) Method for manufacturing cement clinker comprising the steps: preheating a raw meal (rm) in a first preheater (1 ) using kiln off-gas to provide a partially preheated raw meal, preheating the partially preheated raw meal in a second preheater (2) to provide preheated raw meal, precalcination of the pre-heated raw meal in a calciner (4) being a circulating fluidized bed reactor by burning fuel (f) with oxygen (o) and recirculated calciner exhaust gas instead of air to provide a precalcined raw meal wherein at least 2 mbar overpressure are adjusted in the...
(22) 08.05.2023
(43) 11.01.2023
(57) Method for manufacturing cement clinker comprising the steps: preheating a raw meal (rm) in a first preheater (1 ) using kiln off-gas to provide a partially preheated raw meal, preheating the partially preheated raw meal in a second preheater (2) to provide preheated raw meal, precalcination of the pre-heated raw meal in a calciner (4) being a circulating fluidized bed reactor by burning fuel (f) with oxygen (o) and recirculated calciner exhaust gas instead of air to provide a precalcined raw meal wherein at least 2 mbar overpressure are adjusted in the calciner (4). transferring the precalcined raw meal to a rotary kiln (3) for sintering to provide the cement clinker (c), cooling the cement clinker (c), and capturing carbon dioxide (CO2) from a calciner exhaust gas in a carbon dioxide purification unit (6).
(71) Heidelberg Materials AG,
Heidelberg (DE)
