Cement clinker particle grading cooler
(22) 30.03.2023
(43) 28.07.2023
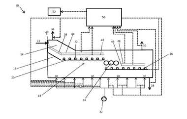
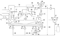
(57) The utility model discloses a cement clinker particle grading cooling machine, belongs to the technical field of cement clinker cooling, and aims to solve the problems that in the prior art, cement clinker is high in density and inconvenient to cool, and grading cement clinker blocks screen meshes in a large area and affects the air flow passing efficiency. A vibrating screen assembly is arranged in the cooling box and comprises a coarse screen frame and a fine screen frame, the coarse screen frame is arranged in the cooling box, and the fine screen frame is...
(22) 30.03.2023
(43) 28.07.2023
(57) The utility model discloses a cement clinker particle grading cooling machine, belongs to the technical field of cement clinker cooling, and aims to solve the problems that in the prior art, cement clinker is high in density and inconvenient to cool, and grading cement clinker blocks screen meshes in a large area and affects the air flow passing efficiency. A vibrating screen assembly is arranged in the cooling box and comprises a coarse screen frame and a fine screen frame, the coarse screen frame is arranged in the cooling box, and the fine screen frame is arranged under the coarse screen frame. By means of the vibrating screen assembly, cement clinker slides down along the inclined screen and is stacked on the horizontal screen, so that the surface of the inclined screen is not prone to being stacked, the air flow passing efficiency is improved, and the problem that the cooling effect of air flow circulation is affected due to large-area blockage of traditional plane screen holes is solved. And the purposes of cement clinker grading and efficient cooling are achieved.
(71) Lianyungang Banzhuang Cement Co Ltd (CN)
