Dear Readers, I hope you have already looked at our cover page at the very back of the magazine? We, i.e. ZKG Cement Lime Gypsum, are celebrating an anniversary this year! Together with its...
The World Cement Association (WCA) has announced that the artificial intelligence company Carbon Re has become the latest addition to its international community, joining as an Associate Corporate...
To reduce the chlorine content in the kiln system to allow an increase of the TSR (thermal substitution rate) in the kiln line of the cement plant in Eclépens/Switzerland, Holcim (Suisse) SA (a member...
In the spirit of responsible use of natural resources, w&p Zement has invested in a modern raw stone processing plant at the Peggau site. In the future, this will make it possible to process a larger...
Sievert SE, one of the market-leading suppliers of premium building materials in Europe, headquartered in Osnabrück/Germany, has started up one of the most modern and energy-efficient dry mortar...
HeidelbergCement has announced that its North American subsidiary Lehigh Hanson has finalised the acquisition of Corliss Resources, Inc., one of the largest, family-owned aggregates and ready-mixed...
From March 8 to 10, 2022, visitors can experience over 240 presentations at Filtech 2022 in Cologne/Germany – more than ever before at the most important event for filtration and separation solutions...
Planning security and the possibility to create maximum business success for exhibitors and trade visitors – with the postponement of the trade show trio Solids, Recycling-Technik and Pumps & Valves...
Cembureau, the European Cement Association, has published an interactive map showing the decarbonisation projects currently ongoing in the cement industry across Europe. The interactive map, which is...
Fives FCB was awarded a contract by Ciment Quebec Inc. (CQI) for the supply of two new FCB Horomill grinding workshops to upgrade its Saint Basile Plant cement production facilities in Quebec/Canada ...
Global building materials supplier Cemex has made a further advancement in its efforts to achieve carbon neutrality at its Rüdersdorf cement plant by 2030. The latest partnership in the Carbon Neutral...
OneStone Consulting Ltd. in Varna/Bulgaria has released a new market report that provides information about latest cement capacity expansion projects in the cement industry. For the next few years ...
The business unit Cement Technologies of thyssenkrupp has received an order from Ciments Calcia S.A, a subsidiary of the HeidelbergCement Group, for the construction of a turnkey cement production...
Loesche has welcomed a new member to the Loesche family: Dynamis, a company from Brazil specialized in combustion and industrial processes, has joined the worldwide Loesche family as of 30 September...
Heidelberg-owned, PT Indocement Tunggal Prakarsa Tbk (Indocement) orders full alternative fuels solution to replace coal. Enabling the use of municipal waste and biofuels, the project sees FLSmidth...
Statkraft, one of the largest producers of renewable energy in Europe, has signed a Power Purchase Agreement (PPA) with Opterra, one of Germany’s leading cement manufacturers, for the supply of green...
Bodo Schlenker has been Divisional Director Software Solutions at Beumer Group since April 2021. The graduate computer scientist can draw on many years of comprehensive experience. As such, he will...
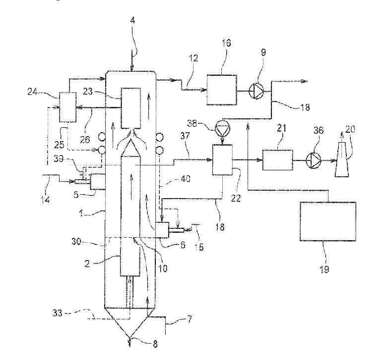
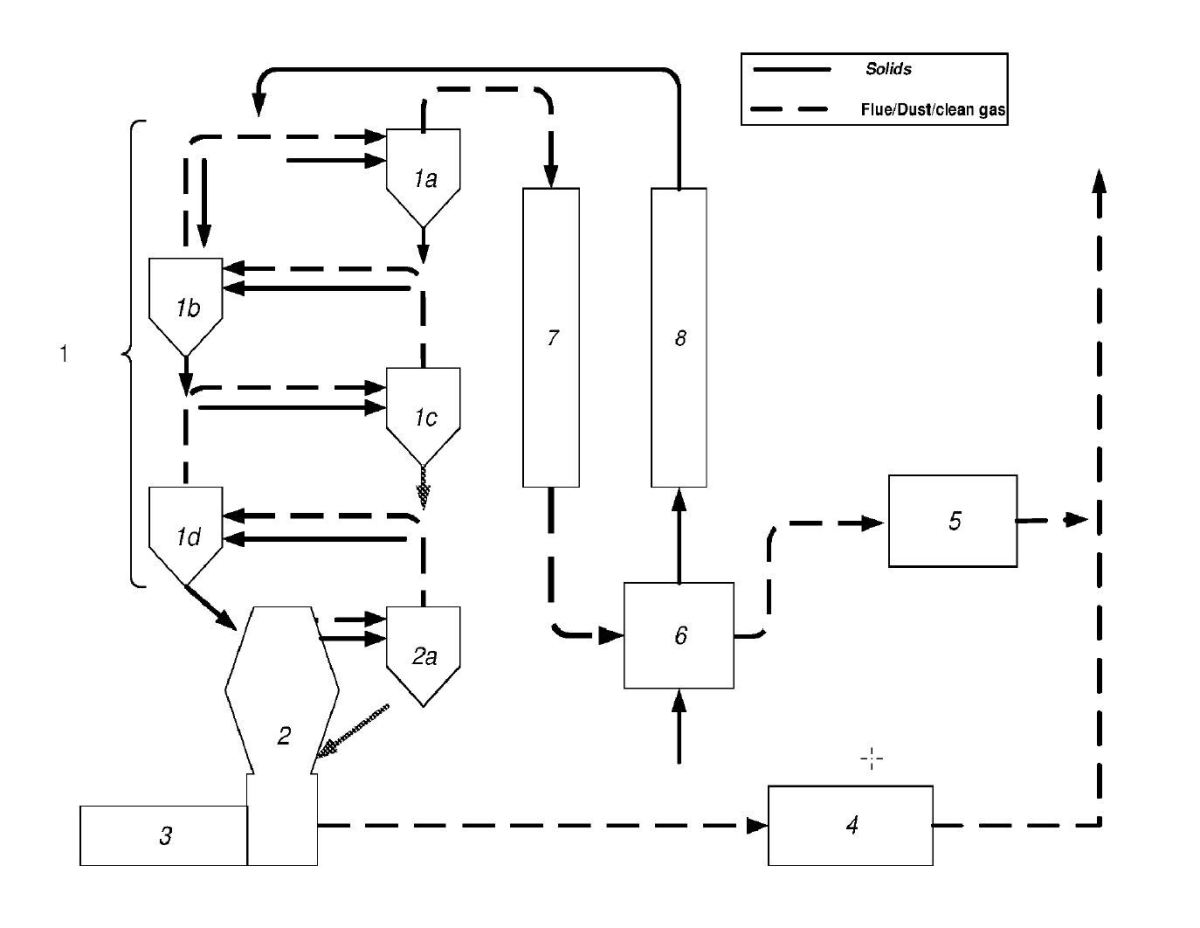
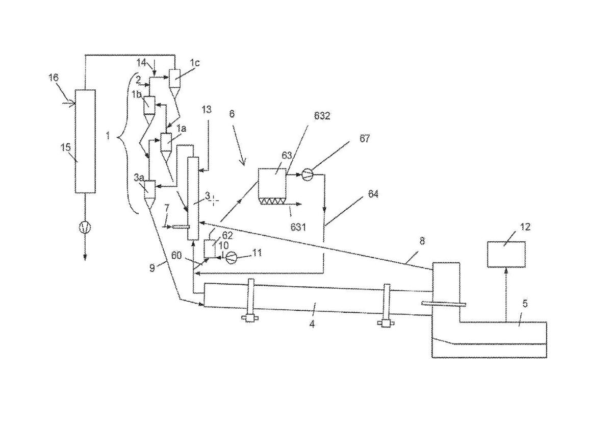
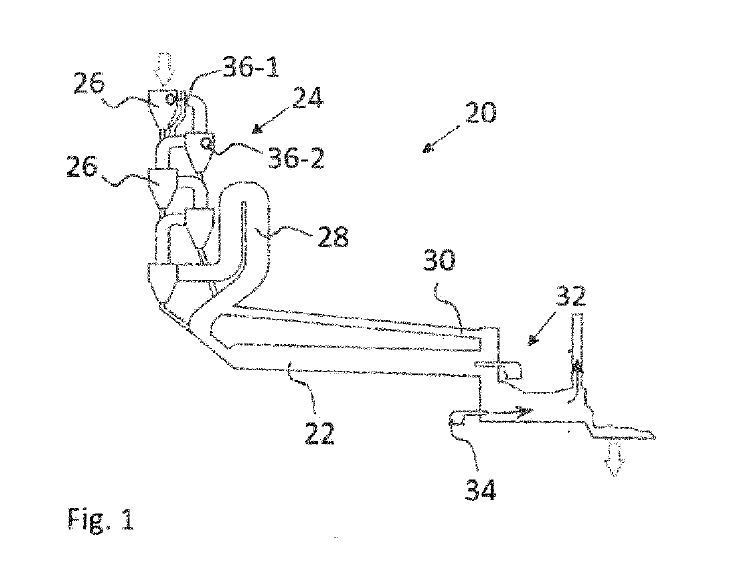
Using alternative fuels or Cl-containing raw materials typically require a Cl-bypass system to control the Cl-loop in the pyroprocess. This leads to the production of bypass dust, which contains...
The EU Chemicals Strategy for Sustainability (CSS) aims to significantly tighten European chemicals and product legislation. This also affects the construction chemicals sector, whose products are...
The entire construction chemicals industry is affected by dramatic cost increases and raw material shortages. Both trends have persisted and intensified throughout 2021. Therefore, higher prices along...
A failed conveyer belt scale can bring the whole bulk handling operation grinding to a halt. So surely it is necessary to opt for reliability above all else.The quarrying contract commits to removing ...
Cemex Deutschland AG is now labeling climate-friendly cements with the Vertua seal: the Vertua® Ultra CEM II/C-M (S-LL) ˝CZ˝ demonstrates CO₂ emissions reduced by more than 40% – and strengthens...
In light of the fact that the supply chain accounts for the largest share of the ecological footprint of products, the decarbonization of industry is a challenge which must be tackled by all the...
Donaldson Company, Inc., a worldwide manufacturer of innovative filtration products and solutions, has added three new features to iCue™ Connected Filtration Service’s continually evolving list of...
Blower technology in containers has the potential to make process air supply noticeably leaner, more flexible and easier. Aerzen has already gained many years of experience in this field from its own...
Martin Engineering has redesigned one of its most popular tail protection devices to be a lighter weight, modular unit delivered in a compact package for improved safety and convenience. The...
“Comos Mobile Worker” is a new software application for mobile data management with integrated augmented reality functionalities from Siemens. It was developed in cooperation with Augmensys GmbH, a...
In October 2021, the two-year revitalization of the Wietersdorf power plant chain along the Görtschitz River was completed. A total of € 12 million was invested to completely rebuild two power plants...
For many decades, the waste management industry has significantly contributed to the reduction of CO2 emissions and therefore to climate protection. Billions are being invested in designing innovative...
What is to be done when there is no empirical data for the production conditions of using a mixer in advance? And what to do furthermore if the construction site of the mixer is difficult to access?...
Refractory masonry is widely used in various industrial furnaces, and its service life determines downtime and production efficiency of the furnaces. To improve the service life of refractory mortar...
The object of this paper is to review, more than fifteen years after the introduction of directive 2003/53/EC, the technological aspects of the formation and reduction of soluble chromates in Portland...
Higher production demands across all bulk handling segments require increased efficiency at the lowest cost of operation, in the safest and most effective manner possible. As conveyor systems become...
Since the late 1960s, Beumer Group has been developing and producing curved overland conveyors, making the company one of the pioneers in this industry. Nothing has fundamentally changed in the...
(22) 10.05.2021(43) 11.11.2021(57) Methods of processing biological materials such as the remains of humans or pets, which may be enclosed in a casket, include depositing the biological materials,...
(22) 29.07.2020(43) 03.11.2021(57) A cement production apparatus, and method, for grinding particulate material comprising: a vertical roller mill comprising a grinding table and a grinding roller...
(22) 30.03.2021(43) 03.11.2021(57) Die Erfindung offenbart ein Zementofen-Reinigungsverfahren, aufweisend die folgenden Verfahrens-schritte:Reduzieren der Temperatur im Innern eines Zementofens auf...
(22) 05.09.2019(45) 23.11.2021(57) Novel binder compositions have been discovered that offer an alternative to Portland Cement and reduced carbon dioxide footprint. The compositions typically include...
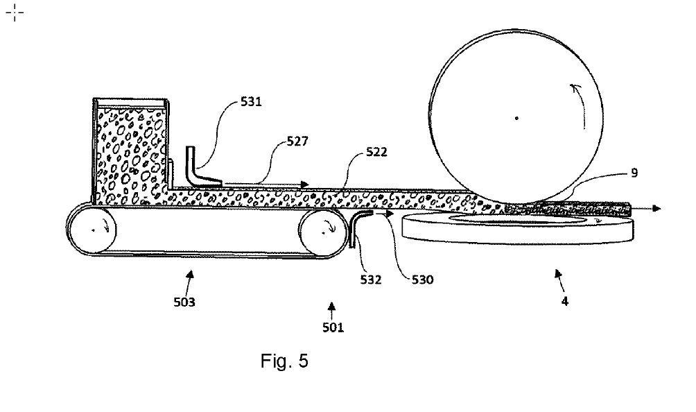
(22) 29.08.2019(43) 04.11.2021(57) The invention relates to a method for reduction of HCl emission from a cement plant based on a treatment of a preheater (1) and/or bypass gas stream, characterized...
(22) 07.10.2019(43) 25.11.2021(57) A process for producing cement includes combining a cement precursor and a wax, wherein the wax includes alkyl ketene dimer wax and/or alkenyl ketene dimer wax,...
(22) 01.03.2021(43) 02.12.2021(57) A method for producing a dust-reducing and dust-absorbing material from a nonmetallic mineral and a raw material from a cement plant. The method includes calcining...
(22) 15.08.2018(43) 02.12.2021(57) A bypass system may be utilized in installations and methods for producing cement clinker. A portion of a kiln offgas produced in a kiln may be branched off as...
(22) 10.10.2019(43) 16.12.2021(57) Disclosed is a method for using a secondary or tertiary alkanolamine for grinding cement, the method including: forming an inorganic acid salt of the alkanolamine;...
(22) 05.04.2021(43) 07.10.2021(57) A method for reducing combustion temperature and/or thermal radiation within a lime kiln of a pulp production plant, which kiln is a rotary kiln having a kiln tube...
(22) 25.03.2021(43) 14.10.2021(57) The invention relates to a method for producing cement clinker, said method comprising the steps of: – preheating raw meal in a preheater (12), – calcining the...
(22) 02.04.2021(43) 14.10.2021(57) Method for calcination in an annular shaft furnace comprising a supply of material to be calcined at the top of an annular space (3) of the furnace into which the...
(22) 28.04.2021(43) 11.11.2021(57) The invention relates to a method for providing a reactive cement component or concrete additive, comprising the following steps: a) retreating a carbon-containing...
(22) 10.03.2021(43) 11.11.2021(57) This invention relates to a method for controlling operations taking place in a mill through mill parameters which automatically leads to lower electricity/energy...
(22) 25.07.2020(43) 11.11.2021(57) Embodiments of the present invention relates to two improved catalysts and associated processes that directly converts carbon dioxide and hydrogen to liquid fuels....
(22) 25.05.2020(43) 02.12.2021(57) A mobile cement grinding station, comprising: a feeding module, a cement grinding module, a separating and dust removing module, and a storing and bulking module....
The Dortmund-Ems Canal is one of Germany’s most important waterways. The around 29 km long northern canal section contains six locks which guarantee that ships can overcome a height difference of...
Again we find ourselves sketchin our plans for the new year! We are all hopeful again, that this will be the year in which we leave Covid behind and return to “business as usual”. Well, let’s at least ...
What does sustainability mean to us? This is a question that companies need to address – partly because the consequences of climate change are becoming increasingly tangible around the world.
The BDG Berufsverband Deutscher Geowissenschaftler e. V. (Professional Association of German Geoscientists) has named gypsum the Rock of the Year 2022. Gypsum has an exciting history of formation and ...