System and method for producing cement clinker
(22) 15.08.2018
(43) 01.07.2020
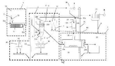
(57) Summary of the corresponding patent DE102017119155 (B3): Bei der Anlage und dem Verfahren zur Herstellung von Zementklinker kommt ein Bypasssystem zur Anwendung, wobei ein Teil eines in einem Ofen entstehenden Ofenabgases als Bypassgas über eine zwischen dem Ofen und einem Calcinator angeschlossene Bypassleitung abgezweigt, gekühlt und entstaubt wird. Das entstaubte Bypassgas wird anschließend zum Calcinator und/oder in eine zwischen Kühler und Calcinator angeordnete Tertiärluftleitung und/oder in einen Bereich zwischen Ofen und Calcinator zurückgeführt.
(71)...
(22) 15.08.2018
(43) 01.07.2020
(57) Summary of the corresponding patent DE102017119155 (B3): Bei der Anlage und dem Verfahren zur Herstellung von Zementklinker kommt ein Bypasssystem zur Anwendung, wobei ein Teil eines in einem Ofen entstehenden Ofenabgases als Bypassgas über eine zwischen dem Ofen und einem Calcinator angeschlossene Bypassleitung abgezweigt, gekühlt und entstaubt wird. Das entstaubte Bypassgas wird anschließend zum Calcinator und/oder in eine zwischen Kühler und Calcinator angeordnete Tertiärluftleitung und/oder in einen Bereich zwischen Ofen und Calcinator zurückgeführt.
(71) thyssenkrupp Industrial Solutions AG; thyssenkrupp AG (DE)
