Method and facility for producing material containing hydrated cement
(22) 17.09.2019
(43) 03.02.2022
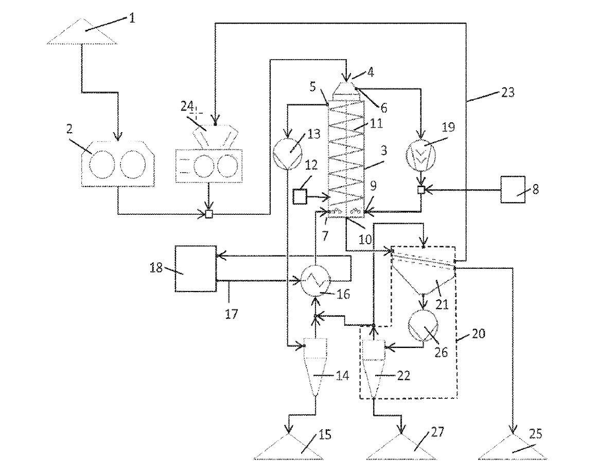
(57) A method for processing material that contains cement rock may involve comminuting the material in a first comminuting device, feeding the material to a reactor in which the material is mixed with an aqueous liquid and CO2 and in which a mixing movement of the material is generated, and removing the material from the reactor and subdividing the material into at least two fractions by way of a classifying device. The temperature and the pressure in the reactor are maintained such that the pressure exceeds atmospheric pressure and such that the temperature is...
(22) 17.09.2019
(43) 03.02.2022
(57) A method for processing material that contains cement rock may involve comminuting the material in a first comminuting device, feeding the material to a reactor in which the material is mixed with an aqueous liquid and CO2 and in which a mixing movement of the material is generated, and removing the material from the reactor and subdividing the material into at least two fractions by way of a classifying device. The temperature and the pressure in the reactor are maintained such that the pressure exceeds atmospheric pressure and such that the temperature is greater than 100 °C. The method may further involve removing a withdrawal stream of the aqueous liquid from the reactor and separating and discharging suspended particles of the material from the withdrawal stream.
(71) thyssenkrupp Industrial Solutions AG, Essen (DE); thyssenkrupp AG, Essen (DE)
(73) thyssenkrupp Industrial Solutions AG, Essen (DE); thyssenkrupp AG, Essen (DE)
