Cement clinker production system
(22) 20.12.2012
(43) 03.09.2015
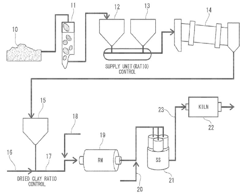
(57) The cement clinker production system includes: a first supplying section configured to supply a sulfur source and a fluorine source of mineralizer; a second supplying device configured to supply clinker raw material; a crusher configured to crush the mixed raw material obtained by mixing the clinker raw material with the fluorine source of the mineralizer; a kiln configured to burn the crushed mixed raw material; an introducing section configured to introduce the sulfur source of the mineralizer to the kiln; a third supplying section configured to supply fuel...
(22) 20.12.2012
(43) 03.09.2015
(57) The cement clinker production system includes: a first supplying section configured to supply a sulfur source and a fluorine source of mineralizer; a second supplying device configured to supply clinker raw material; a crusher configured to crush the mixed raw material obtained by mixing the clinker raw material with the fluorine source of the mineralizer; a kiln configured to burn the crushed mixed raw material; an introducing section configured to introduce the sulfur source of the mineralizer to the kiln; a third supplying section configured to supply fuel to the kiln; and a test sample-analyzing system configured to collect each of the mixed raw material before the burning and the clinker after the burning and to measure amounts of the fluorine, main components and free lime depending on the type collected.
(71) Makio Yamashita, Chichibu-gun (JP); Hisanobu Tanaka, Chichibu-gun (JP); Yukio Tanaka, Tokyo (JP); Katsuhiko Ichihara; Miyako-gun (JP); Kazuo Sakamoto, Chichibu-gun (JP); Kazuo Tabata, Chichibu-gun (JP)
(73) Mitsubishi Materials Corporation, Tokyo (JP)
