Method for operating a plant for producing cement clinker
(22) 02.02.2023
(43) 10.08.2023
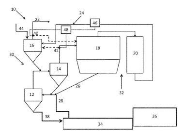
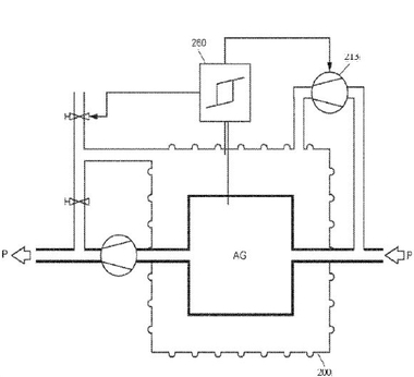
(57) The invention relates to a method for operating a plant (100) for producing cement clinker, wherein the plant comprises as plant units (AG), in the direction of gas flow, at least one clinker cooler (110), at least one rotary kiln (120), at least one calciner (130), at least one heat-exchanger line (140), consisting of heat-exchanger cyclones (150, 151, 152), and at least one device (160) for crushing raw meal and/or cement clinker, and also relates to a corresponding plant (100) for producing cement clinker. The invention envisages enclosing at least one...
(22) 02.02.2023
(43) 10.08.2023
(57) The invention relates to a method for operating a plant (100) for producing cement clinker, wherein the plant comprises as plant units (AG), in the direction of gas flow, at least one clinker cooler (110), at least one rotary kiln (120), at least one calciner (130), at least one heat-exchanger line (140), consisting of heat-exchanger cyclones (150, 151, 152), and at least one device (160) for crushing raw meal and/or cement clinker, and also relates to a corresponding plant (100) for producing cement clinker. The invention envisages enclosing at least one plant unit (AG), whereby the plant unit (AG) is provided with a second covering (200) with respect to the atmosphere, and wherein the enclosure in the form of the covering (200) is subjected to process gas (P) by a compressor (210).
(71) KHD Humboldt Wedag GmbH, Köln (DE)
(84) ARIPO (BW, CV, GIL GM, KE, LR, LS, MW, MZ, NA, RW, SD, SL, ST, SZ, TZ, UG, ZM, ZW), Eurasian (AM, AZ, BY, KG, KZ, RU, TJ, TM), European (AL, AT, BE, BG, CH, CY, CZ, DE, DK, EE, ES, FI, FR, GB, GR, IIR, IIU, IE, IS, IT, LT, LU, LV, MC, ME, MK, MT, NL, NO, PL, PT, RO, RS, SE, SI, SK, SM, TR), OAPI (BF, BJ, CF, CG, CI, CM, GA, GN, GQ, GW, KM, ML, MR, NE, SN, TD, TG)
