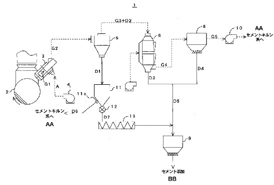
Dieser Artikel erschien in ZKG 7-8/2015 Dieser Artikel erschien in ZKG 7-8/2015 Ressort: Service Inhaltsverzeichnis