Process for producing cement using a secondary fuel
(22) 30.06.2016
(43) 09.05.2018
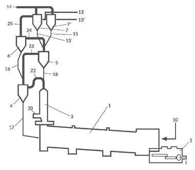
(57) Summary of the corresponding patent WO2017001638 (A1): The invention provides a process for producing cement, the process comprising providing heat to a cement manufacturing process using a secondary fuel, wherein the secondary fuel comprises cellulose and plastic and is in the form of pellets of a size between about 3-25 mm thickness, having a calorific value of about 16 GJ/ton or more, and wherein said secondary fuel is supplied at a place between the kiln inlet and the first cyclone, wherein after formation of the cement clinker, the cement clinker is...
(22) 30.06.2016
(43) 09.05.2018
(57) Summary of the corresponding patent WO2017001638 (A1): The invention provides a process for producing cement, the process comprising providing heat to a cement manufacturing process using a secondary fuel, wherein the secondary fuel comprises cellulose and plastic and is in the form of pellets of a size between about 3-25 mm thickness, having a calorific value of about 16 GJ/ton or more, and wherein said secondary fuel is supplied at a place between the kiln inlet and the first cyclone, wherein after formation of the cement clinker, the cement clinker is cooled and milled to cement powder. Preferably, the secondary fuel is supplied to the riser pipe or to a pre-kiln combustion chamber. Generally, the secondary fuel is provided at a place which allows the pellets to burn before coming in contact with the cement materials in the kiln, while it also does not rise into the cyclone, thereby preventing blocking of the cyclones.
(71) Subcoal International B.V. (NL)
