Lignocellulosic biomass fermentation process co-product fuel for cement kiln
(22) 10.10.2014
(43) 17.08.2016
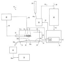
(57) Summary of corresponding patent US2015101511 (A1): A fuel made from co-products derived from a lignocellulosic biomass fermentation process is used to fuel a cement production process. Filter cake and syrup co-products are mixed and dried, then burned in a cement kiln to create the temperatures needed for cement production.
(73) E. I. du Pont de Nemours and Company (US)
(22) 10.10.2014
(43) 17.08.2016
(57) Summary of corresponding patent US2015101511 (A1): A fuel made from co-products derived from a lignocellulosic biomass fermentation process is used to fuel a cement production process. Filter cake and syrup co-products are mixed and dried, then burned in a cement kiln to create the temperatures needed for cement production.
(73) E. I. du Pont de Nemours and Company (US)
