Method for sequestering CO2 from flue gas and preparing
(22) 09.12.2021
(43) 15.06.2023
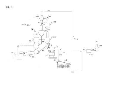
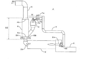
(57) To more effectively denitrify a cement-kiln discharge gas in an RSP-type burning device for IC cement. [Solution] A burning device 1 for cement comprises: a rotary kiln 2; a mixing chamber 4 disposed between the rotary kiln and a lowermost cyclone; a flash- and swirl-type calciner 3 disposed between the mixing chamber and a M second-lowest preheater cyclone; a clinker cooler 6 for cooling a cement clinker discharged from the rotary kiln; and a cl gas duct 7a for introducing a discharge gas G2 from the clinker cooler into a region located after the outlet of...
(22) 09.12.2021
(43) 15.06.2023
(57) To more effectively denitrify a cement-kiln discharge gas in an RSP-type burning device for IC cement. [Solution] A burning device 1 for cement comprises: a rotary kiln 2; a mixing chamber 4 disposed between the rotary kiln and a lowermost cyclone; a flash- and swirl-type calciner 3 disposed between the mixing chamber and a M second-lowest preheater cyclone; a clinker cooler 6 for cooling a cement clinker discharged from the rotary kiln; and a cl gas duct 7a for introducing a discharge gas G2 from the clinker cooler into a region located after the outlet of the mixing.
(71) Taiheiyo Engineering Corporation, Tokyo (JP)
(84) ARIPO (BW, GH, GM, KE, LR, LS, MW, MZ, NA, RW, SD, SL, ST, SZ, TZ, UG. ZM, ZW), Eurasian (AM, AZ, BY, KG, KZ, RU, TJ, TM), European (AL, AT, BE, BC, CH, CY, CZ, DE, DK, EE, ES, FT, FR, GB, GR, HR, HU, TE, TS, IT, LT. LU, LV, MC, MK, MT, NL, NO, PL, PT, RO, RS, SE, SI, SK, SM, TR), OAPI (BF, BJ, CF, CG, CI, CM, GA, GN, GQ, GW, KM, ML, MR, NE, SN, TD, TG)
